钢栈桥计算
RBCCE提供上承式钢栈桥计算
创建钢栈桥计算模式
- 点击“临时结构计算”页面中“临时设施”面板上的“钢栈桥计算”按钮,软件将在新页面内展示进行钢栈桥计算的初始窗口:


提示
- 采用钢栈桥模式进行计算,必须保证矩形框内包含:小横梁、主承重杆件、大横梁、基准钢管立柱等结构的立面和横断面布置模型(若设计方案中有小纵梁,则计算模式窗口中也必须有小纵梁布置模型)
- 根据现场具体情况创建并添加汽车荷载、履带车荷载或其他特殊荷载

修改计算模式中的布置形式
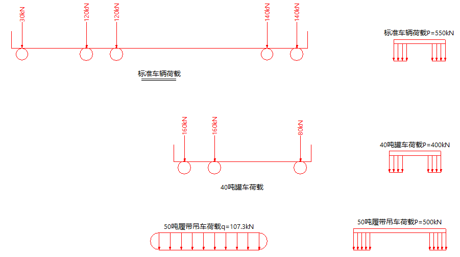
创建车辆荷载
- 点击“钢栈桥计算”按钮,创建的钢栈桥初始计算页面内提供了3种基础的车辆荷载,可替换矩形框内车辆荷载进行计算

- 若提供的车辆荷载不符合方案计算需要,可依据以下步骤创建车辆荷载
- 首先用“结构计算”页面内的创建集中力按钮创建出各轮轴重力值,并按照各轮轴的间距布置各轮轴重力值
- 其次选中各轮轴重力值,点击“结构计算”页面内“其他”面板上的“对象强制转化”按钮,在“钢栈桥”页面内选择“汽车荷载简图”;再输入“轮轴中心距”、“轮轴宽度”和“车辆名称”参数,点击“对象转化”按钮即可创建所需的汽车荷载简图


调整栈桥纵向布置
栈桥纵向布置包括:汽车荷载纵向简图、小横梁结构特征线、主承载结构、 基础钢管立柱纵向布置特征线五项,若栈桥方案有小纵梁需添加小纵梁模型
小横梁位置线
- 小横梁位置线作用:小横梁在纵向栈桥的布置位置
- 绘制一条竖向折线或采用初始模式已给的小横梁位置线,选中并点击“结构计算”页面内“其他”面板上的“对象强制转化”按钮,在“钢栈桥”页面内选择“小横梁位置线(HZ)”,再点击“对象转化”按钮

- 可激活其中一条纵向位置线输入间距以调整模式矩形框内所有“小横梁位置线”

主承重杆件有限元模型
- 主承重杆件有限元模型作用:栈桥的主要承重结构;主承重结构可以采用型钢和贝雷梁两种形式。
- 绘制一条水平折线转化为杆件有限元并赋予有限元材料及规格;再点击“结构计算”页面内“其他”面板上的“对象强制转化”按钮,在“钢栈桥”页面内选择“主承重杆件有限元模型”,再点击“对象转化”按钮
- 当贝雷梁为主承重机构时,首先创建贝雷梁有限元模型;再点击“结构计算”页面内“其他”面板上的“对象强制转化”按钮,在“钢栈桥”页面内选择“主承重杆件有限元模型”,再点击“对象转化”按钮

提示
若栈桥方案中含有小纵梁,其创建模式和主承重杆件有限元模型创建方法一致;注意修改小纵梁材料规格
钢管立柱纵向位置线
- 钢管立柱纵向位置线作用:栈桥钢管桩在纵向栈桥的布置位置
- 绘制一条竖向折线或采用初始模式已给的钢管立柱纵向位置线,选中并点击“结构计算”页面内“其他”面板上的“对象强制转化”按钮,在“钢栈桥”页面内选择“钢管立柱纵向位置线(管Z)”,再点击“对象转化”按钮

- 可激活其中一条纵向位置线输入间距以调整模式矩形框内所有“钢管立柱纵向位置线”

汽车荷载纵向简图
- 将创建好的汽车荷载纵向简图放置于栈桥上方,调整其位置(该位置为车辆荷载加载位置)以便进行后续计算
调整栈桥横向布置
栈桥横断面布置包括:汽车荷载横断面简图、小横梁模型、承载结构特征线、大横梁模型、 基础钢管立柱模型五项,若栈桥方案有小纵梁需添加小纵梁结构特征线
小横梁杆件有限元模型
- 绘制一条水平折线,选中并点击“结构计算”页面内“其他”面板上的“对象强制转化”按钮,在“钢栈桥”页面内选择“小横梁有限元模型”,再点击“对象转化”按钮

提示
- 可用修剪、延伸命令,裁剪“小横梁有限元模型”
- 注意修改小横梁材料规格
主承重杆件有限元横向位置线
- 主承重杆件有限元有限元横向位置线作用:栈桥的主要承重结构在横断面的位置
- 绘制一条竖直折线,选中并点击“结构计算”页面内“其他”面板上的“对象强制转化”按钮,在“钢栈桥”页面内选择“主承重杆件有限元横向位置线(主H)”,再点击“对象转化”按钮

- 可激活其中一条横向位置线输入间距以调整模式矩形框内所有“主承重杆件有限元横向位置线”

大横梁杆件有限元模型
大横梁杆件有限元模型创建方法可参考小横梁杆件有限元模型,操作方法一致
基准钢管立柱杆件有限元模型
- 主基准钢管立柱杆件有限元模型作用:体现大横梁下钢管立柱的位置
- 按设计钢管立柱位置绘制多条竖向折线,组合后转化为有限元;选中并点击“结构计算”页面内“其他”面板上的“对象强制转化”按钮,在“钢栈桥”页面内选择“基准钢管立柱杆件有限元模型”,再点击“对象转化”按钮

汽车荷载横向简图
- 将创建好的汽车荷载横向简图放置于栈桥横断面上方,调整其位置(该位置为车辆荷载加载位置)以便进行后续计算
查询方案计算结果
- 激活模式矩形框内“RBCCE便桥计算模式”按钮,可创建钢栈桥小纵梁、小横梁、承重梁和大横梁的最不利有限元模型并可查询计算结果

提示
- 目前软件内“冲击系数”、“桥面附加荷载”和“桥面钢板厚”需要每次计算的时候进行修改
- 可在“钢栈桥计算”页面内查询,考虑冲击系数后的车辆荷载情况
- 若计算结果不满足相关规范要求可重复调整栈桥计算各有限元结构规格和布置间距,重新计算并查询结果直到找到最优解方案
- 可将计算模式复制多份分别考虑车辆荷载在栈桥不同位置的有限元受力情况
- 通过大横梁计算模型得到的支座反力可以作为钢管立柱稳定性计算的外荷载,钢管立柱稳定性计算可参考钢管立柱计算
